欢迎访问盐城市新沁源环保设备有限公司!   返回首页 | 加入收藏 | 联系我们
 
产品中心
PRODUCT LIST
选粉机系列 
除尘器系列 
烘干机系列 
除尘设备配件 
输送机系列 
提升机系列 
砂石分选系列 
矿山除尘器系列 
石粉生产线 
水泥生产线 
砂石生产线 
粉煤灰生产线 
矿粉生产线 
热源设备 
 
24小时服务热线
18932270339
15851065733
 
 
详情展示  
制砂选粉机
产品简介
制砂选粉机是我司在借鉴分选原理的基础上,采用航空空气动力学分析方法与科研院校联合研制开发的新科技产品。该产品突破常规露天水洗的砂石分选理论,将干物料:“一分为三”,即粗颗粒、中颗粒和细颗粒,该产品系统配置简单、投资低廉,能大幅度提高分选产量,提升产品等级。
   其内部结构合理,分选效果好,节能效果显著,减少了粉尘排放,环保达标,是制砂、脱硫行业技术改造、产品升级的产品,引导制砂分选技术新潮流。

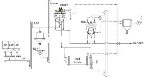
制砂工艺流程示意图:


产品优势

1.分级原理先进;
 突破传统的水洗砂石分选的工艺原理,运用多种分级体系、针对砂石行业的特点采用航空空气动力学分析法对物料流场进行优化设计,使得设备运行阻力显著减少、分选效率提高,节能降耗非常明显。

2.分级精度更高;
 分选机内采用获得“涡流整流器”,整流器内气流相对于转子只上升不旋转,驱动效率和系统磨损显著降低。物料在分选区得到反复清洗,分级精度更高、更精准。

3.操作简便; 
分级机采用变频器无极调速,质量调节方便、灵敏可靠且调节范围广。

4.分级效率高;
根据砂石的理化性能,增大分级区提升区范围,使物料分散更彻底从而保证分级效率。

5.耐磨设计免维护;
该选粉机的主要部件如:分散器、细料收集器、侧风调节板、主风调节板、多通道分料器等主要部位。采用进口耐磨钢板和耐磨陶瓷一级锅炉钢制成,有效地提高了使用寿命。整机进行了动平衡校正,在全转速范围内运行平稳。

6.减少运行中的粉尘排放污染。系统采用双联锁风阀和内循环风有效地降低了系统漏风。
 
版权所有©盐城市新沁源环保设备有限公司 . ALL Rights Reserved . 地址:盐城市城西新村一区1号2号厂房(2)
技术咨询:13770050569 钱经理 销售热线:18932270339 15851065733 蒋经理 公司电话:0515-68815877 24小时服务热线:15851065733
苏ICP备18023955号
免责声明:本网站有部分内容来自互联网,如无意中涉及第三方知识产权,请来电或致函告之,本网站会及时回复并改进。